咖啡盒盖产品见图1,产品最大外形尺寸为ø186.0 mm x 21.25 mm, 塑件平均胶位厚度2.50 mm,塑件材料为Styrolution Lustran SAN 31 (SAN),缩水率为1.005,塑件质量为73.95克。塑件技术要求为不得存在披峰、注塑不满、流纹、气孔、翘曲变形、银纹、冷料、喷射纹等各种缺陷。

图1 咖啡盒盖产品图
塑件材料为SAN,是苯乙烯丙烯腈的共聚物,是一种无色透明,具有较高的机械强度的聚丙烯基工程塑料。SAN的化学稳定性要比聚苯乙烯好,透明度和抗紫外性能不如PMMA,但是价格相对便宜。一般有浅蓝色和浅粉色两种底色。多用于化妆品, 医疗器械和小家电包装材料。SAN比PS坚硬,透明度好。
从图1可以看出,塑件造型为圆碟形,由于是透明件,正反两面均为外观面。在边缘有一处抛物线型缺口,宽度为70.5,缺口两端分别由一处圆锥形铰链,形成倒扣。模具设计的难点为倒扣脱模和塑件顶出。

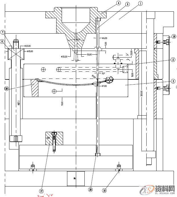
模具设计图见图2,模具设计型腔排位为1出1,模胚为细水口模胚DCI4040 A70B90C120,SP320,由于塑件为透明件,SAN材料较硬,模具需要热处理,前模采用不锈钢2316,后模采用2083(420),热处理HRC48-52,2083模具钢为德国布德鲁斯特殊钢塑胶模具钢,该钢为高含Cr不锈钢,含Cr高达15%以上,拥有非常出色的耐磨性,防酸以及抛光性能良好,可加工性能良好。经淬火后更具耐磨性,适合电蚀,适宜酸性塑料以及要求良好抛光的模具。
模具的进胶方式为在抛物线缺口处侧浇口进胶,对外观的影响较小。故浇注系统设计为细水口转大水口,以克服浇口偏心的问题。

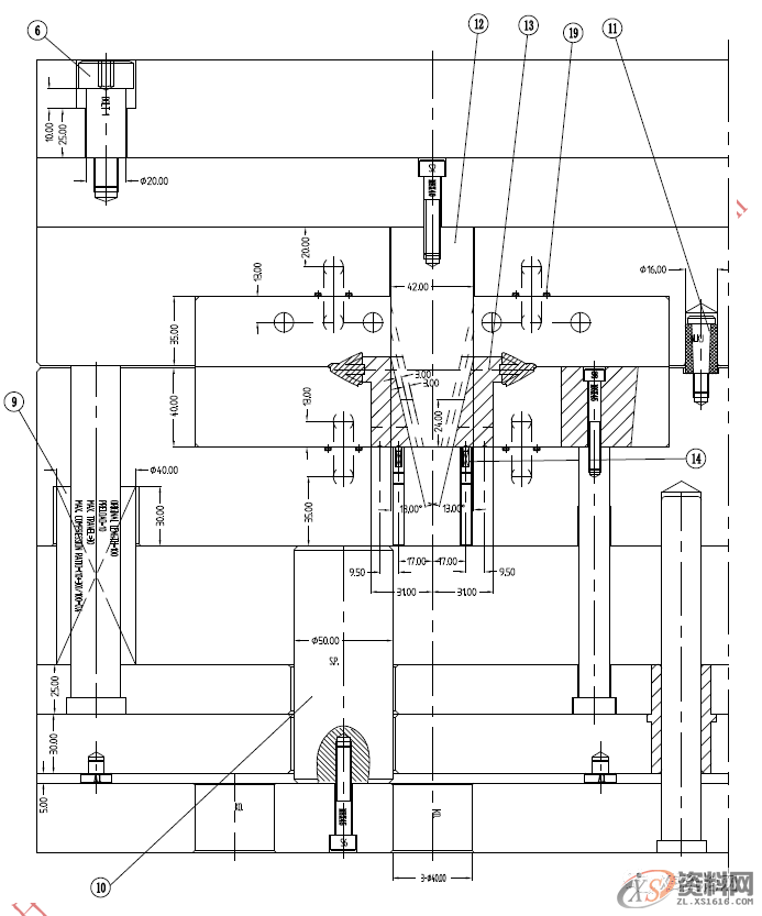
抛物线缺口处两处侧抽芯,由于距离较小,两个小滑块13相向而行,铲机12利用T型槽同时驱动两侧小滑块。由于位置有限,设计了单边压条15导向。侧向分型与抽芯机构国际公认的最安全可靠的机构就是斜导柱机构。而往往有些情况下空间距离不够无法使用斜导柱机构,这时就可以采用T型槽抽芯机构了。另外一种情形就是滑块宽度很大,用一支斜导柱不平衡,用两支斜导柱精度很难做到一致性。这时采用T型槽驱动滑块就可以使问题迎刃而解。
作为透明塑件,顶出是一个难点。为此,设计了C型顶块,环绕型芯,有效地解决了顶出问题。顶块顶出,是透明件顶出的最常见方法之一。设计在塑件边缘,顶出力量大,顶出痕迹不明显。顶块底部的4支顶针需要长度一致,保持顶出力量平衡。顶针板需要设计中托司,为顶出导向,保证顶出平稳。


图2 咖啡盒盖模具图
东莞潇洒职业培训学校开设课程有:高升专、专升本学历提升、全日制中职学校学位、积分入户、数控编程培训、塑胶模具设计培训,压铸模具设计培训、冲压模具设计培训,精雕、ZBrush圆雕培训、Solidworks产品设计培训、pro/E产品设计培训、AutoformR7工艺分析培训,非标自动化设计、PLC编程、CNC电脑锣操机、文职培训、电商培训、平面设计等培训、电商培训,潇洒职业培训学校线下、线上等网络学习方式,随到随学,上班学习两不误,欢迎免费试学!
联系电话:13018639977(微信同号)QQ:2033825601
学校官网:www.dgxspx.com 智造人才网:www.58hr.net
学习地址:东莞市横沥镇新城工业区兴业路121号-潇洒职业培训学校1;所有标注为智造资料网zl.fbzzw.cn的内容均为本站所有,版权均属本站所有,若您需要引用、转载,必须注明来源及原文链接即可,如涉及大面积转载,请来信告知,获取《授权协议》。
2;本网站图片,文字之类版权申明,因为网站可以由注册用户自行上传图片或文字,本网站无法鉴别所上传图片或文字的知识版权,如果侵犯,请及时通知我们,本网站将在第一时间及时删除,相关侵权责任均由相应上传用户自行承担。
[complaint:内容投诉]
智造资料网打造智能制造3D图纸下载,在线视频,软件下载,在线问答综合平台 » 咖啡盒盖注塑模设计案例要点

