一 .产品介绍:
随着国内汽车市场及消费者对汽车认识的日益成熟,对汽车整体品质的要求越来越高,汽车内外饰的外观精致化也受到越来越多人的重视。参见图1,早期设计中座椅安装后,座椅滑轨安装支架外漏,直接影响到客户对座椅的外观评价。
轿车后座滑道盖如图1 所示,产品最大外形尺寸为139.32 mm x79.23 mm x 79.03 mm,平均胶位厚度2.00 mm,材料为PP,缩水率为1.015,塑件质量为31.44 克。

从图1 可以看出,塑件形状为不规则形状,内部有两个扣位需要设计斜顶,塑件尾部需要设计倾斜的滑块进行抽芯。模具设计的难点在于倾斜滑块机构的设计。模具加工的难点就是塑件边缘的圆弧包R 结构,稍有不慎就会有披锋出现。

二.产品分析
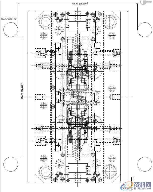
分析塑件的结构形状,塑件理想的排位方式为一出2 或者1 出4,因为这样的对称排位容易做到模具的受力平衡,进而容易实现流道平衡。考虑塑件尺寸较大,倾斜滑块加工和组装的要求精度高,模具实际排位采用1 出2,模架为LKM CI3060,A140,B160,C110,模具为出口北美地区出口模具,故尺寸全部采用英制尺寸,螺丝全部采用UNC 螺纹,模架的结构为导柱安装在定模。导柱安装在定模的优点是,开模后取件的机械手不会与导柱发生干涉,导柱的油污不会污染到塑件上,另外,合模时导套移动插入导柱的情况下,容易码模,合模精度相对较高。


三.模具设计
出口模具设计时,需要客户确认模具结构图,为了准确表达模具设计理念,在模具组装图上,画出注塑机的4支哥林柱与模具的位置关系,见模具设计图2。


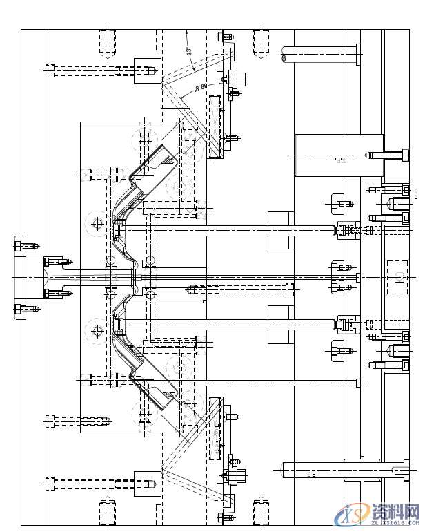
熔融塑料经过浇口套内主流道射入分型面后,采用牛角入水,一点进胶,牛角浇口在开模时能够自行切断而无需人工修剪,这样浇口的位置不会影响到塑件外观。


轿车后座滑道盖在模具中的高度较高,尾部滑块抽芯部位倾斜度较大,因此滑块的设计具有较大的难度。如果采用斜导柱抽芯,则由于倾斜度过大,斜导柱会很长,模具的闭合高度加大,斜导柱的强度和刚度不足。同理,如果采用油缸抽芯,则模具的实际体积庞大。
实际采用了滑块拖动滑块的结构,将倾斜的滑块移动变成了滑块的水平移动。滑块的配合全部采用T 型槽驱动的结构型式,滑块底部采用了重型波珠定位(PCS 标准件)。装在A板的铲机与B 板采用了5゜斜度擦穿,形成反锁。

模具顶出系统采用了PCS 公司的圆弧式斜顶座结构,这种斜顶结构运动阻力较小,因而使用寿命较长。因为斜顶较长,在B 板的背面设计了斜顶导向块,以延长斜顶寿命。塑件的其余部位采用顶针顶出。客户的注塑机为英制机器,其K.O 孔距为4″,K.O 孔内装有顶出镶件,顶出镶件的中心有英制螺纹孔,与注塑机的顶杆相连,形成强拉强顶的模具结构,注意这种设计顶针板回针上不能套回位弹簧。

前后模仁厚度较大,模架的精框较深,因此,由于刀具长度及刚性的原因,精框沿着深度方向加工精度很难达到高精度,模仁尺寸也较大,模仁磨削也有难度,因此模仁采用挤紧块压紧的定位方式。另一方面,分型面的加工也有较高要求,塑料为PP 料,曲面的分型面必须具有高精度,合模才不会产生披锋。因而采用高速机加工分型面一次到位,杜绝手工修整。

联系电话:13018636633(微信同号) QQ:1740467385
学习地址:东莞市横沥镇
1;所有标注为智造资料网zl.fbzzw.cn的内容均为本站所有,版权均属本站所有,若您需要引用、转载,必须注明来源及原文链接即可,如涉及大面积转载,请来信告知,获取《授权协议》。
2;本网站图片,文字之类版权申明,因为网站可以由注册用户自行上传图片或文字,本网站无法鉴别所上传图片或文字的知识版权,如果侵犯,请及时通知我们,本网站将在第一时间及时删除,相关侵权责任均由相应上传用户自行承担。
[complaint:内容投诉]
智造资料网打造智能制造3D图纸下载,在线视频,软件下载,在线问答综合平台 » 出口模具注塑设计:轿车的后座滑道盖注塑模具设计总结经验 ...

